主页

 

产品介绍

 

技术应用

 

联系我们

 

 

艉轴智能测速仪(转速测量系统)简介  返回主页

 

  艉轴智能测量系统是由霍尔转速传感器和SQY08T220-4SX智能测速仪组成。该系统适用于各种船舶或机械设备的转速测量,主要特征有正反转显示,两路继电器报警输出,报警值可以设定,报警特性上限或下限也能设定。仪表之间级联时,只需要双绞线连接。主表和外显示器的显示是一致的,而报警值和报警特性都可以独立设定。

参数F设定为双数即是主表,参数F设定为单数即是外显示器。

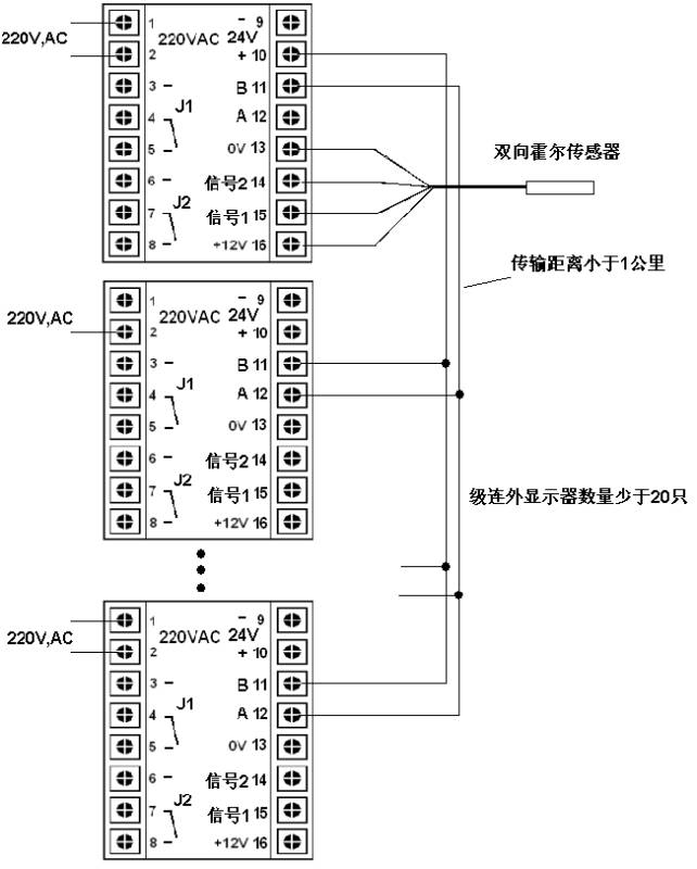
系统构成示意图: 

主表外接远传连线方式示意图:

附件:SQY08T220转速数字显示仪使用说明书

    一、概述:

    SQY08T220-4SX智能测速仪,是采用了新型的单片微处理器作主芯片的新一代智能测速仪。该产品可与接近开关、霍尔、光电等各类转速传感器配套,用来测量转速、线速度、流量和角速度,广泛用于船舶、电厂、电站化工、冶金、等大型设备的转速监控。

下面在性能和操作等方面加以介绍,以便有效合理使用该智能测速仪。

    二、主要技术性能:

1.供 AC 220V50Hz

2.输入信号频率:0.510000Hz

3.输入信号幅值:0.3V12V

4.测 0~1000r/min 

5.显 01000r/min(带方向指示)

6.基 ±0.03%(数显)                       

7.设 :系数   0.000199999.                       

8.采 0.1S 10S

9.使 :温      050

                         相对湿度  85

       10.开 92×92

       11.外 96×96×110

       12.重       :小于1.0kg

   三、操作说明:

      1.在正式使用前,将显示仪接通电源,显示“88888.10s内应显示“     0.

      2.参数设定:

       a.设置”键为参数设置换档键。揿“设置”键,进入设定状态,依序显示ABCDEF

       b.左移”键为左移位键。揿“左移”依序为个、十、百、千、万位闪烁和显示小数点。

       c.上加”为加1键。揿“上加”,闪烁位加1;当显示小数点时,揿“上加”键,小数点左移;当显示 E 档,并有小数点出现时,揿“上加”键,设定参数确定并保存,同时退出设定状态。

       d.本仪表共有ABCDE、F六档参数,A表示系数(出厂时设定为“60.);B表示零位调整值(本机未定义 );C表示报警J1设定值(出厂时设定为“200.);D表示满量程及显示值的小数点位(本机未定义); E表示报警J2设定值,(出厂时设定为“100.),E参数小数点出现时,询问用户参数是否已设定,如揿“上加”键,则完成参数设定,并退出设定状态;F表示采样时间, (出厂设定为“10,表示1S)。并且,当F为双数时,仪表为主表,与传感器连接;当F为单数时,仪表变为外显示器,作为主表的外接显示器。

       e.“设置”、“左移”、“上加”三键配合可对每档参数逐位设定,并可移动小数点,从而达到0.000199999内任意数设定。

f. 揿“复位”键,机器处于开机初始状态。

恢复出厂设定值的方法:

按下“复位”键和“左移”键,先松开“复位”键,再松开“左移”键,揿“设置”键,进入设定状态,依序显示ABCDEF

A = 1.0, B = 1217,C = 4000. D = 6250 E = 1000.F = 20

E参数小数点出现时,揿“上加”键,则完成出厂参数设定。

     3.参数计算方式:

本仪表是将转速、角速度、线速度、流量等物理量,通过相应的传感器转化为脉冲频率,再加以测量。最终是对频率测量,再乘以一个适当的系数,使仪表直读物理量。

        计算公式:  A  = 60 / P

                   A 表示设定系数

                   P 表示传感器每转脉冲数

当被测旋转物体旋转 1 周,发讯脉冲数为 20,显示单位为 r/min 时,

A = 60/20 = 3   

       4.举例说明系数及参数等的设置。

       设定系数A12.345、参数Cxxx.xx

       揿“设置”键,当A出现时,揿“左移”移位键,个位闪烁时,揿“上加”键加位到5;再揿“左移”移位键,十位闪烁时,揿“上加”键加位到4 再揿“左移”移位键,百位闪烁时,揿“上加”键加位到3;再揿“左移”移位键,千位闪烁时,揿“上加”键加位到2;再揿“左移”移位键,万位闪烁时,揿“上加”键加位到1。揿“左移”移位键,当小数点出现时,揿“上加”键,将小数点左移,使A 12.345

揿“设置”键,当B出现时,设定零位调整值,设置方式同A;小数点位,应与C同。

揿“设置”键,当C出现时,设定报警J1值,设置方式同A

揿“设置”键,当D出现时,设定满量程,设置方式同A;小数点位,应与C同。

揿“设置”键,当E出现时,设定报警J2值,设置方式同A;如揿“左移”移位键,直到出现小数点,再揿“上加”键,确定并保存所设参数,同时退出设定状态,复位后进入工作状态。

揿“设置”键,当F出现时,设定采样时间,1表示0.1S2表示0.2S…..20表示2S

报警值最低位为单数时,对应报警输出为下限报警输出;

报警值最低位为双数时,对应报警输出为上限报警输出。

5..接线示意图:

主表接线端子说明:(当仪表参数F为双数时)

交流220V:转速数字显示仪工作电源;

直流24V:备用工作电源;

两组中的任何一组都能保证仪表正常工作;

12V、0V:给霍尔传感器提供+12V工作电源;

信号1:与传感器的信号1输出端连接;

信号2:与传感器的信号2输出端连接;(无方向判别要求时,信号2可不接)

    J1:报警继电器134:常开端,45:常闭端;

    J2:报警继电器267:常开端,78:常闭端;

A、 B:仪表级联端子,可与同类仪表连接,远传显示控制。

外显示器接线端子说明:(当仪表参数F为单数时)

    外显示器的的AB与主表AB端子双绞线连接,接通电源(交流220V或直流24 V

    外显示器与主表同步显示转速,并且报警继电器的用法和设定方法与主表相同。

    主表与外显示器完全一致,只是将参数F改成单数时,就作为外显示器。

 

版权所有  上海擎科仪表电子有限公司

网页更新时间:2013-04-30 08:41:18